Frohe Weihnacht,Matze!
Schönes Möppi,ich würde die Lackierung so erhalten,das sieht ganz schick aus,und man sagt eigentlich zum Duo nicht das männliche Werb,das klingt so blöd...
Dein Neues Duo 4/1

hatte bis zum Produktionübergang des 4/2 immer 6Volt gehabt,darfst nicht vergessen,es sollte nur ein reiner Gebrauchsgegenstand für Gehbehinderte sein,kein Luxus wie zu der Zeit ein Auto,daher war alles schlicht und einfach gehalten,es musste einfach nur funktionieren.Auserdem war zu DDR Zeiten bei Tagfahrt das Hauptlicht oder die Blinker nicht so wie heute keine Pflicht,die Verbraucher waren nur für die Gelegntliche Nutzung bestimmt,deshalb ist die Lichtanlage mit 6V etwas "schwachbrüstig" ausgestattet.
Wenn es mal mit 12V nachgerüstet sein sollte,kann das nur besser sein,ich jedoch bin ehrlich gesagt ein originalfetischist,bei meinen Duo bleibt es 6V,ist mir eh zuviel Mühe,alles neu zu besorgen.
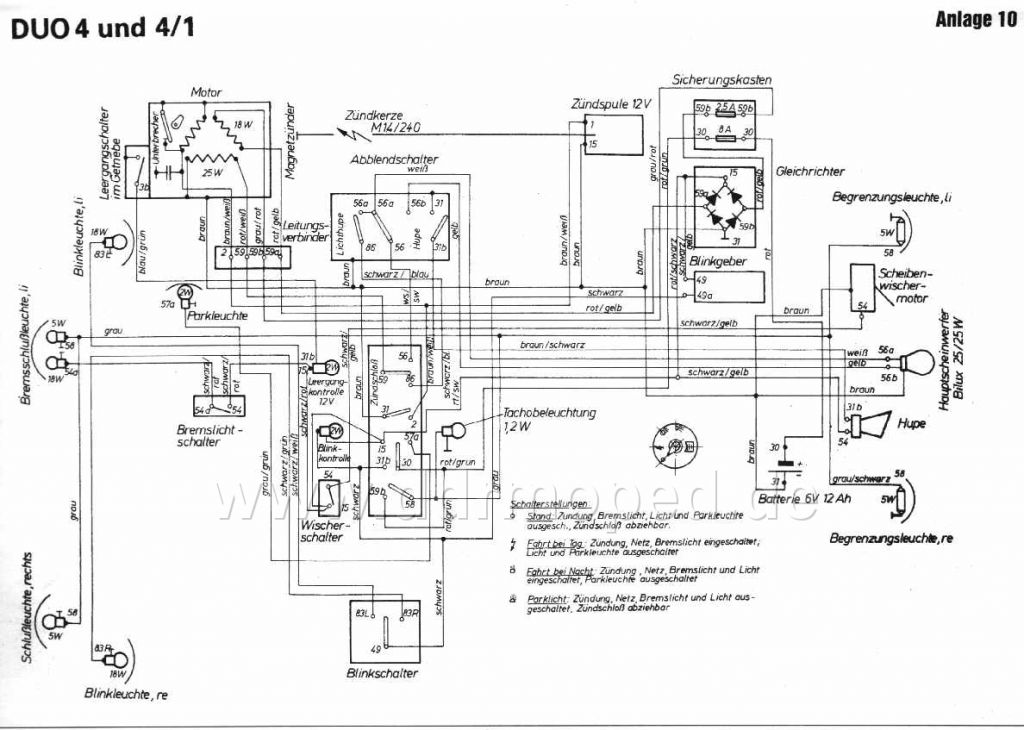
Die Elektrik selber ist relativ einfach konstruiert,es sie den,man ist ein totaler Laie und kann Schaltpläne nicht lesen.
Bei Dir sieht sie etwas abenteuerlich aus,die Listerklemme und einfarbigen Kabel sind schon mal nicht von Haus aus dort tranne.
Was ich Dir jedoch als erstes empfehle,ist zu überprüfen,ob die 18W Ladespule noch potenzialfrei geschalten ist,denn wenn du eine E-Lima hast,u. damit nicht die originale Ladespule vom Duo,kann es durchaus sein,das das,was da reingebaut wurde, nicht funktionieren kann und Du Dich später wunderst,warum die Batterie nicht geladen wird.Beim Duo wurde vom Werk aus eine Brückengleichrichtung verbaut,die nur Gleichspannung verträgt,deshalb darf die besagte Lade Spule nicht auf Masse vorm Br.Gleichrichter gehen,im Gegesatz zu den meisten üblichen Ladespulen in fast allen Mopeds. In das Fettnäpchen bin ich nämlich getreten,hatt ein halbes Jahr gedauert,eh ich diesen Fehler gefunden hatte,da der Vorbesitzer eine (äusserlich gleich) Schwalbe-Lima verbaut hatte.
Ist ganz leicht zu testen: Normalerweise Öffnet man den weissen Plaste-Leitungsverbinder neben dem Motor(bei Dir die Klemme),trenne die zwei Kabel grau/rot u. rot/gelb vom Motor aus komment vom den Messingverbindern und nehme einen Durchgangsprüfer,halte ein Ende des Prüfers dann jeweils an eins der Kabel und das andere des Prüfers gegen die Motor-Masse,jetzt darf nicht klingeln,nur beide zueiander müssen Kontakt haben.
Auf dem Bild ist die Lima oben links und die Ladespule die rechte 18W mit den potenzialfreien ausgängen,erkennen kann man daran,das sie nicht diesen schwarzen Knotenpunkt wie die mittlere oder obere hatt.
mfg Enrico
Angefügtes Bild
